Accu trekt leeg
Accu trekt leeg
Zit sinds februari jl nieuwe accu in, heb linkerremklauw verwisselt achter en heb dus stekker achter bekleding in kofferruimte moeten losmaken,dit was in april jl. heb de bekleding vast gezet pas gisteren 31 mei en dag erna accu kompleet leeg, verdenk schakelaar van kofferverlichting , maar waar zit deze ? Accu was kompleet leeggetrokken .Kreeg kofferbak niet meer open en sleutel niet meer uit contact . Om koffer evt manueel via deurslot te openen. Heb hem nu via motorruimte moeten starten . Dynamo spanning bij accu gemeten is 13.98 volt . Lancia thesis 24jtd 2005
-
Marcithesis
- Posts: 184
- Joined: 12 Jul 2015, 15:46
Re: Accu trekt leeg
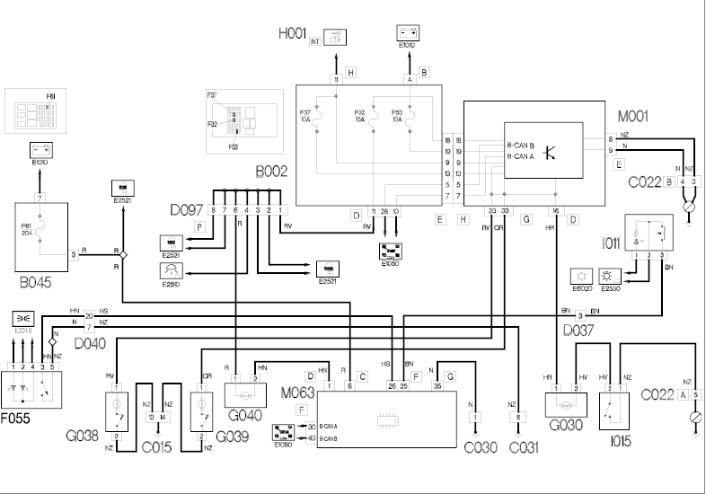
Zie E learn bijlage De kofferbak ontgrendeling en verlichting worden aangestuurd door M063 regeleenheid. Deze bevind zich links in de kofferbak achter het paneel. Wanneer de kofferbak voor een langere tijd geopend blijft schakelt M063 de verlichting uit. Wanneer je de verlichting ervan verdenkt dat de accu leeg getrokken wordt zal je de body computer uit moeten lezen. Als ontgrendelschakelaar kofferdeksel I011 is ingedrukt en het kofferdeksel opent, dan zendt handgreepschakelaar F055 een massasignaal naar regeleenheid bagageruimte M063 (pen 26, stekker F). Deze schakelt met een minsignaal van pen 1, stekker D bagageruimteverlichting G040 in, die wordt gevoed vanaf de accu (+30) via zekering F32 in zekeringen- en relaiskast onder het dashboard B002. Groeten, Marc
- Attachments
-
- m063 kofferontgrendeling.png (57.1 KiB) Viewed 1969 times
-
- m063 kofferontgrendeling module.png (73.69 KiB) Viewed 1968 times
Groeten, Marc
Ex 1967 Fulvia Berlina
Ex 1969 Fulvia Berlina
Ex 2004 Musa
Ex 2004 Ypsilon
2003 Thesis 2.4 aut.
2007 Ypsilon 1.4-16v Sport Momo Design
Ex 1967 Fulvia Berlina
Ex 1969 Fulvia Berlina
Ex 2004 Musa
Ex 2004 Ypsilon
2003 Thesis 2.4 aut.
2007 Ypsilon 1.4-16v Sport Momo Design
Re: Accu trekt leeg
Dank voor het snelle antwoord, zal deze week de auto laten uitlezen, het resultaat en of oplossing zal ik laten weten , daar ik dit nooit aan de hand heb gehad, ik heb de auto al 9 jaren , en heeft mij nog nooit in de steek gelaten, gebruik hem altijd alleen op lange stukken. Moet eigenlijk deze week er weer 600 km mee rijden , maar ik wil eerst zekerheid hebben !
Re: Accu trekt leeg
Wij hebben sinds een aantal dagen de originele Fiat reader voor alle Fiats, Alfa's en Lancia's tot 2015.
Re: Accu trekt leeg
ik heb een paar keer een probleem gehad dat direct na het sluiten van de portieren, spontaan een leeslampje in de achterste plafondunit inschakelde. Dat had dan een lege accu tot gevolg. het was dan wel mogelijk het lampje met de hand weer uit te schakelen. Overdag was het vaak moeilijk te zien of de fout zich voordeed. voor ik de fout kon vinden, verdween ze even spontaan als ze gekomen was
-
Maurice Morrisz
- Posts: 36
- Joined: 03 Jul 2016, 22:17
Re: Accu trekt leeg
Heb ooit kabelboom gehad in de Thesis die klem zat in de rails van de linker-voor-stoel. Kabel kwam bloot te liggen en zodoende een lekstroom.
Re: Accu trekt leeg
Tip om de contactsleutel toch uit het slot te krijgen: net voor het sleutelgat zit een palletje dat ingedrukt kan worden waarbij de sleutel in de stand 'uit' toch er uit te nemen is...
Gr, Hans
Keuze is Reuze: Thesis V6 2002, Thema IE '93, Delta 1.8 '09, AR Alfetta GT1800 '75, en 9-3 cabrio 2004
Keuze is Reuze: Thesis V6 2002, Thema IE '93, Delta 1.8 '09, AR Alfetta GT1800 '75, en 9-3 cabrio 2004
